Bore Up Bajaj Pulsar
bore up merupakan suatu istilah untuk mengganti piston bajaj pulsar anda yang sudah turun mesin. turun mesin disini ditandai dengan […]
Spesialis suku cadang Pulsar yang telah melayani ribuan Pulsarian di Indonesia. Hubungi kami dulu untuk konfirmasi stok sebelum datang atau memesan.
Cek Stok via WhatsApp Atau lihat cara pemesanan →bore up merupakan suatu istilah untuk mengganti piston bajaj pulsar anda yang sudah turun mesin. turun mesin disini ditandai dengan […]
karburator bajaj pulsar p220 merupakan komponen mesin yang bertindak sebagai spare part yang berfungsi untuk mencampur bahan bakar dan udara
anda pengguna bajaj pulsar tentunya tidak asing lagi dengan namanya bodycomp pulsar. bodycomp perupakan komponen mesin pulsar dari magnet comp
dalam fungsinya untuk komponen komstir pada sepeda motor bajaj pulsar adalah sebagai penyeimbang pada stang motor meminimalkan getaran ketika motor
Piston atau seher bajaj pulsar untuk P180 baik UG3 dan UG4 tersedia untuk piston dan ring sehernya dengan ukuran oversize
Para biker bajaj pulsar dapat menemukan berbagai macam spare part bajaj pulsar dijual disini. spare part yang dijual merupakan import
Bagi para pengguna pulsar penggunaan aki yang sesuai dengan spesifikasi merupakan suatu keharusan karena penggunaan aki yang tidak sesuai dengan
Bagi rekan biker bajaj pulsar tentu dipusingkan dengan urusan BCU atau Body Control Unit yang merupakan komponen canggih yang mengintegrasikan
berikut ini pengecekan yang bisa anda lakukan apabila kondisi motor pulsar anda tidak bisa di starter namun kondisi motor starternya
Dinamo starter merupakan spare part pulsar yang penting terutama untuk motor yang tidak memiliki kick starter yang tentunya motor anda
"Akhirnya nemu kiprok P180 UG4 yang susah banget dicari. Barang original, packing aman, pengiriman cepat. Recommended banget buat sesama Pulsarian!"
"Sudah 3x order di sini — girset, komstir, kampas rem. Respon WA cepat, stok selalu diinfo jelas. Part cocok semua. Toko terpercaya!"
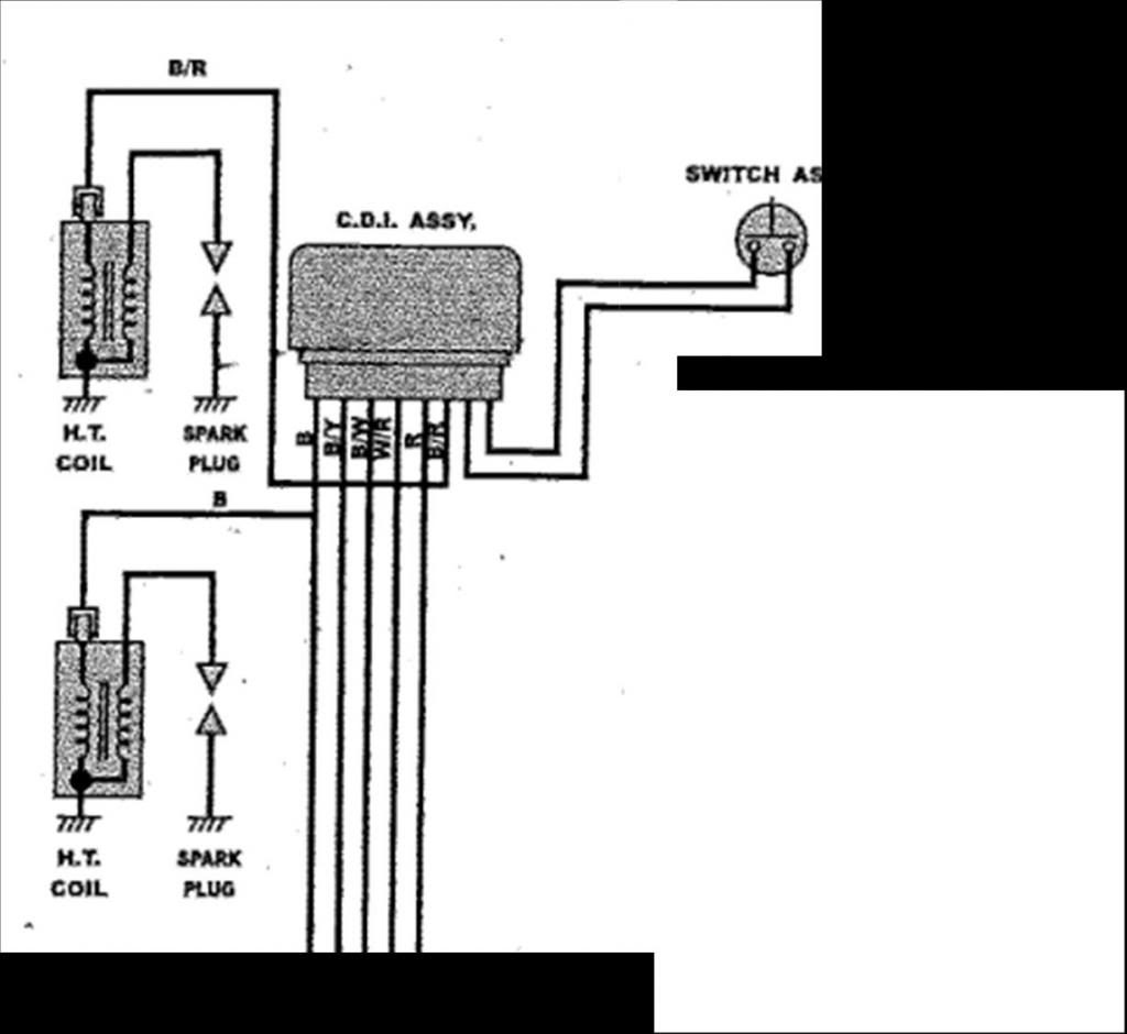
"Tanya CDI UG3, langsung dijelasin cara kerjanya juga. Pelayanannya informatif dan jujur. Barang sesuai, aman. Terima kasih!"